
Bist du aufgeregt oder machst du gerade Sport? Dann miss doch deinen Puls mit Calliope mini.
Der Grove Pulsmesser ist ein Sensor, der deine Herzfrequenz misst. Befestige dafür einfach den schwarzen Stecker an deinem Ohr oder deinen Fingern.
Kategorie | Erweiterung |
Schulstufe | SEK1 |
Material | Calliope mini Ohrclip-Frequenz-Sensor |
Schwerpunkte | Variablen |

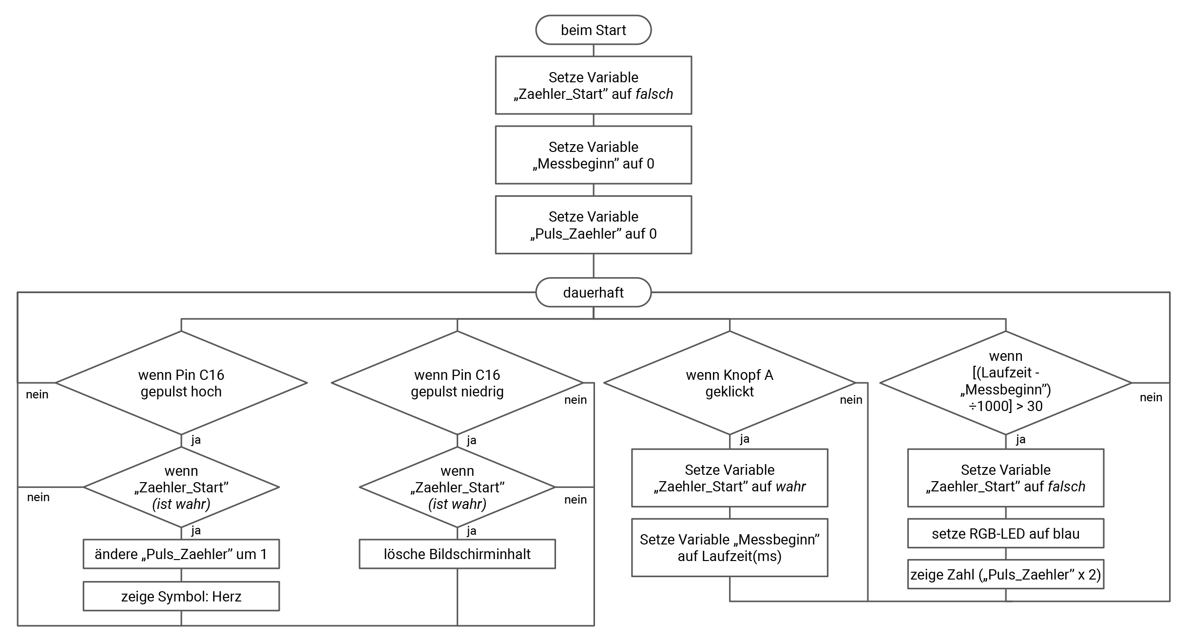
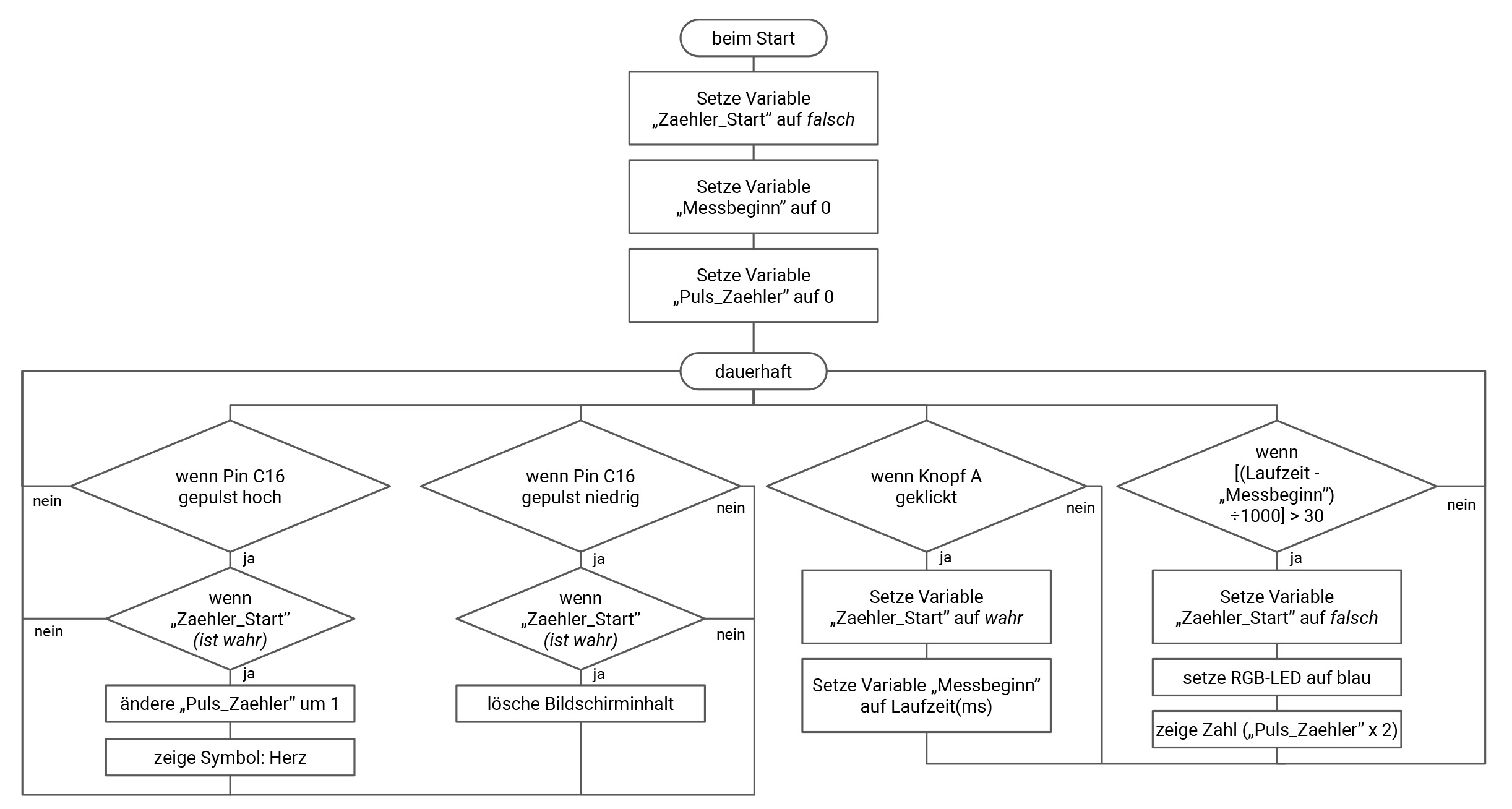
Programmiere eine Herzfrequenzzähler, der deinen Puls misst.
- Lese zuerst den Herzfrequenzsensor aus, indem du diesen an den rechten Grove-Anschluss A1 anschließt.
- Wenn du Knopf A drückst, wird die Messung gestartet.
- Während die Messung erfolgt, lasse die RGB-LED oder ein Herz auf der LED-Matrix zum Puls blinken.
- Nach 30 Sekunden wird der Zähler automatisch gestoppt. Im Anschluss wird die Herzfrequenz auf der LED-Matrix angezeigt. Dieser Wert wird mit zwei multipliziert, um den Puls auf eine Minute hochzurechnen.
Weitere Informationen zu dem Grove Ohrclip- Herzfrequenz-Sensor findest du hier:
Die grafische Darstellung in Form eines PAP dient als Grundlage der
Entwicklung eines Programms. Ein PAP beschreibt den Ablauf und die
Zusammenhänge von einzelnen Operationen zur Lösung einer Aufgabe.

- Befehle dauerhaft ausführen lassen
- Befehle beim Start der Anwendung einmalig ausführen lassen
- Eine Zahl auf der LED-Matrix anzeigen
- Eine Pause festlegen
- Bestimmte Tastenereignisse für Taste A, B und A+B festlegen
- Die RGB-LED in beliebigen Farben leuchten lassen
- Variablen müssen angelegt und initialisiert werden
- Eine Bedingte Abfrage für verschiedene Aktionen definieren
- Werte abfragen und vergleichen
- Zahlen miteinander verrechnen (Multiplizieren, dividieren, addieren und subtrahieren)
- Mit der Laufzeit eines Programms arbeiten
Verwende den Pin-Puls Block für die Abfrage der Herzfrequenz.

Starte zunächst mit einem einfachen Programm, dass die digitalen Werte des Sensors auf der LED-Matrix anzeigt. Schließe dann den Ohrclip an deinen Finger oder an dein Ohr und beobachte, wie dein Puls auf bestimmte Einflüsse reagiert.
Es funktioniert nicht? Überprüfe noch einmal:
- Ist der Pulssensor an den korrekten (rechten) Grove Anschluss angeschlossen?
- Wurde der korrekte Pin-Puls Block für die Programmierung genutzt?